
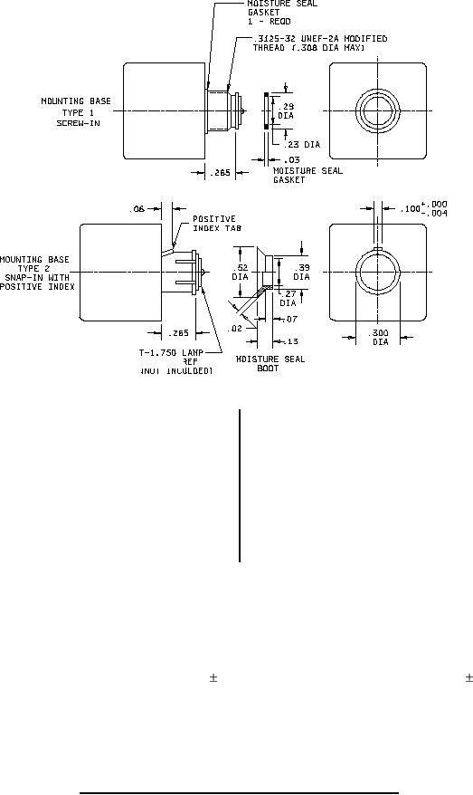
MIL-PRF-22885/99B
M6363/8-7
Inches
mm
Inches
mm
7.4
.29
.10
.004
7.62
.300
.5
.02
7.82
.308
.8
.03
9.9
.39
1.5
.06
12.7
.50
1.8
.07
13.2
.52
2.54
.100
16.0
.63
3.3
.13
17.3
.68
5.8
.23
19.0
.75
6.73
.265
28.4
1.12
6.9
.27
NOTES:
1. Dimensions are in inches.
2. Metric equivalents are given for general information only.
3. Unless otherwise specified, tolerances are .010 (0.25 mm) for three-place decimals and .02 (0.51 mm)
for two-place decimals.
4. The positive index tab configuration is optional. It shall engage the clots in the switch housing to prevent
rotation.
5. Moisture seal furnished with push buttons.
FIGURE 1. Push button body styles and mounting base configurations - Continued.
2