
INCH-POUND
MIL-PRF-22885/11J
1 November 2006
SUPERSEDING
MIL-PRF-22885/11H
1 March 2001
PERFORMANCE SPECIFICATION SHEET
SWITCH, PUSH BUTTON, ILLUMINATED, MODULAR SWITCH ASSEMBLIES FOR
This specification sheet is approved for use by all
Departments and Agencies of the Department of Defense.
The requirements for acquiring the product described herein shall consist of this specification sheet
and MIL-PRF-22885.
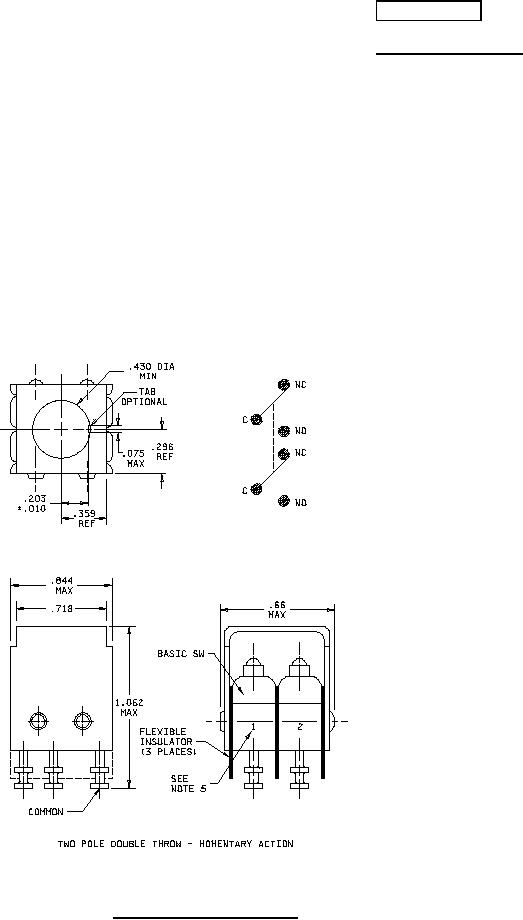
FIGURE 1. Dimensions and configurations.
AMSC N/A
FSC 5930
For Parts Inquires call Parts Hangar, Inc (727) 493-0744
© Copyright 2015 Integrated Publishing, Inc.
A Service Disabled Veteran Owned Small Business