
INCH-POUND
MIL-PRF-8805/46E
31 January 2006
SUPERSEDING
MIL-PRF-8805/46D
19 September, 2000
PERFORMANCE SPECIFICATION SHEET
SWITCHES, SENSITIVE, SPST, 4 AMPERES, HERMETIC
This specification is approved for use by all Departments and Agencies of the Department of Defense.
The requirements for acquiring the product described herein shall consist of this specification and MIL-PRF-8805.
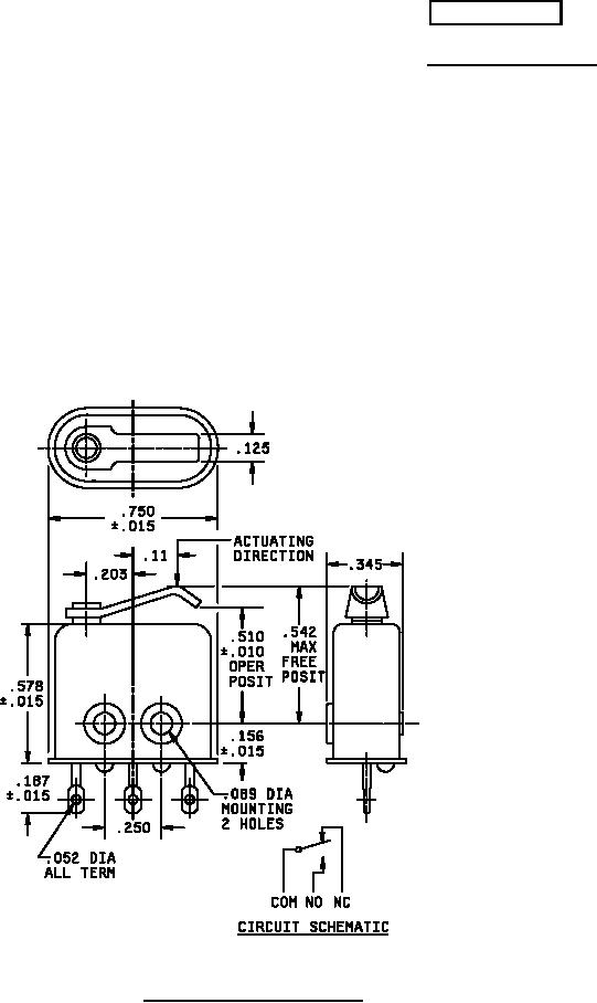
FIGURE 1. Dimensions and configuration.
AMSC N/A
FSC 5930
For Parts Inquires call Parts Hangar, Inc (727) 493-0744
© Copyright 2015 Integrated Publishing, Inc.
A Service Disabled Veteran Owned Small Business