
INCH-POUND
MIL-PRF-8805/25F
4 October 2004
SUPERSEDING
MIL-PRF-8805/25E
3 September 1999
PERFORMANCE SPECIFICATION SHEET
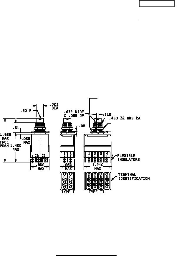
SWITCHES, PUSH, MOMENTARY, 2 CIRCUIT, UNSEALED AND SEALED
This specification is approved for use by all Depart-
ments and Agencies of the Department of Defense.
The complete requirements for acquiring the switches described herein
shall consist of this specification and the latest issue of MIL-PRF-8805.
NASM 35333-121
MS 25082-C21 or Equivalent
(1 Req'd)
MS 25082-C4 or Equivalent
(1 Req'd)
Inches
mm
Inches
mm
NOTES:
.038
0.97
.50
12.70
1. Dimensions are in inches.
.065
1.65
.656
16.66
2. Unless otherwise stated, tolerance is ±.015 (0.38 mm).
.072
1.83
.800
20.32
3. Metric equivalents are given for general information only.
.110
2.79
1.210
30.73
4. Basic switch number shall be permanently marked as shown.
.31
7.87
1.400
35.56
5. Alternative base metals and protective finishes, as approved by the
.323
8.20
1.965
49.91
qualifying activity, may be utilized for hexagon nut, key washer and
.469
11.91
lock washer material. Dimensions shall be in accordance with the
referenced hardware specification.
FIGURE 1. Dimensions and configurations.
AMSC N/A
FSC 5930
For Parts Inquires call Parts Hangar, Inc (727) 493-0744
© Copyright 2015 Integrated Publishing, Inc.
A Service Disabled Veteran Owned Small Business