
INCH-POUND
MIL-DTL-3950/14A
25 April 2003
SUPERSEDING
MIL-S-3950/14
9 March 1988
DETAIL SPECIFICATION SHEET
SWITCHES, TOGGLE, ROCKER ACTUATED,
ONE POLE, TWO POLE, FOUR POLE, ENVIRONMENTALLY SEALED,
FLUSH AND SUB-PANEL MOUNTING
This specification is approved for use by all Departments
and Agencies of the Department of Defense.
The requirements for acquiring the product described herein
shall consist of this specification and MIL-DTL-3950.
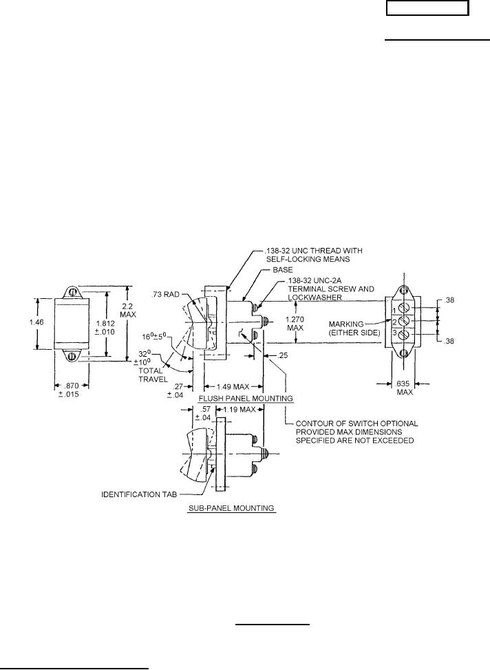
FIGURE 1. One pole switch
.
AMSC N/A
1 of 8
FSC 5930
DISTRIBUTION STATEMENT A. Approved for public release; distribution is unlimited.