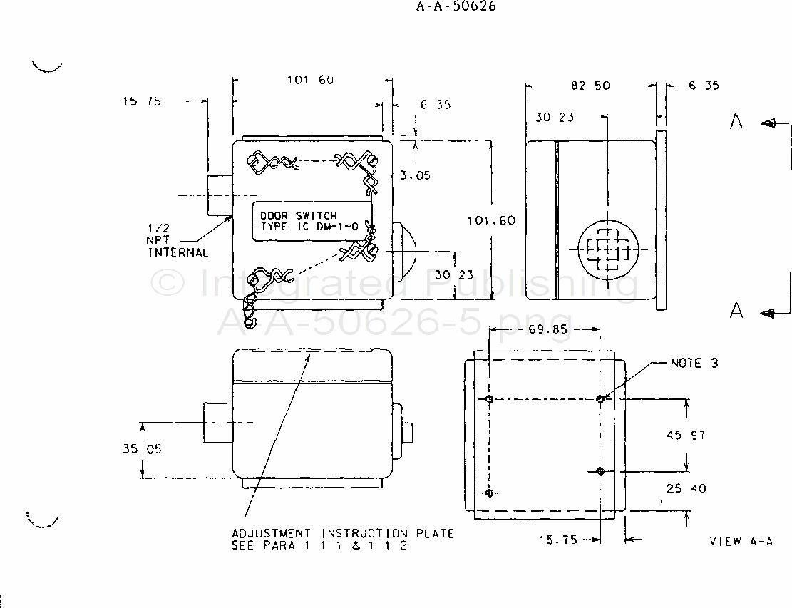
A-A-50626

NOTES
1. Unless otherwise indicated, all dimensions are in millimeters
2. Tolerances shall be as follows:
Two place decimals ± 0 02
Three place decimals ± 0 005
Angular dimensions ± 30 minutes
3. Base plate shall be secured to the switchbox with M6 3X1 hardware
Screw shall be accessible from inside for removal of base plate prior to welding of plate to mounting surface
4. Cover shall be fastened by M6 3X1 drilled hex head bolts 15 mm in length
5. Security wire and seals shall be provided for installation as indicated
FIGURE 1 Switch, Door, Type IC/DM-1-( )
For Parts Inquires call Parts Hangar, Inc (727) 493-0744
© Copyright 2015 Integrated Publishing, Inc.
A Service Disabled Veteran Owned Small Business